• Erbjudande på Husbilsklubben.se

    Blir du ny medlem nu i Husbilsklubben.se betalar du ingen anmälningsavgift utan enbart årsavgift 100 kr.
    Du sparar 150 kr på detta och erbjudandet gäller tills vidare.
    Medlemskapet gäller för kalenderåret 2026.
    Mer information finns här: Hur Registrerar jag mig.
    Du slipper också en massa störande reklam eftersom vi är en HELT reklamfri sida.
    OBS! På förekommen anledning: Om du inte loggat in och är HBK-Medlem och inte betalt årsavgiften så kan dina rabatter och förlängd reseförsäkring upphöra att gälla. Du måste logga in för att betala årsavgiften!

Exempel på installation av ett standard lithiumbatteri

Kjell1351

HBK Medlem
Inlägg
2.228
Kommun
Huddinge
HBK-Nr
17525
Medlemskap
2026
Leveransen av mina lithiumbatterier drar ut lite på tiden. Min tanke har ju varit att i ord och bild beskriva hur jag gjort min installation. Det kommer jag också att göra när batterierna väl dyker upp, om intresse fortfarande finns då.
Trots lite sen leverans väljer jag ändå att starta denna tråd. Men det blir då till att börja med en ”skrivbordsinstallation” med lite ord och bilder.
Är tacksam för synpunkter på om jag tänkt rätt och vad som behöver kompletteras och förtydligas.
Mitt nästa inlägg i tråden är början på skrivbordsinstallationen som jag avser att bygga på med mer beskrivning, bilder från installation etc.
Har skrivit dokumentationen i Apple’s Pages och är lite osäker på om jag lyckas föra över därifrån till detta forum. Räkna också med lite taffliga bilder då jag inte hittat/har något bra verktyg för detta.

Kjell
 
Om det er enkelt å få til så kan en grøvre kabel mellom EBL og bobatteri være en god investering. Dette vil redusere motstanden i kabelen og med det spenningsfallet som jo er proposjonalt med strømmen og reduserer ladestrømmen. Kan godt løfte ladningen under kjøring et par A selv med kun et par meter kabel.
 
Om det er enkelt å få til så kan en grøvre kabel mellom EBL og bobatteri være en god investering. Dette vil redusere motstanden i kabelen og med det spenningsfallet som jo er proposjonalt med strømmen og reduserer ladestrømmen. Kan godt løfte ladningen under kjøring et par A selv med kun et par meter kabel.
Säkert ett bra förslag. I anvisningarna till laddaren står det ungefär att den ”kompenserar för spänningsfall i ledningarna”. Undrar vad som menas det.
 
Om den har sense ledninger så regulerer den spenningen slik at det blir målt rett spenning ved batteriet. Det finnes i teori en mulighet uten sense, men da må laderen anta endel saker, og justere spenningen slik at A verdien blir maksimal.
 
Snyggt jobbat Kjell :)

Något som är det absolut viktigaste innan man påbörjar en uppgradering av sin bobatteribank med kringutrustning är:

Att göra en grundlig sammanställning av sitt behov av el, annars kan det sluta med en besvikelse.
-Hur många Wh/dygn kommer jag att förbruka, här måste allt med, ev. även framtida större behov som finns på "önskelistan".
-Hur länge vill jag att min bobatteribank ska kunna leverera min önskade förbrukning.
Utifrån dessa värden får man sen projektera sin batteribank och laddningskapacitet.
Har man sen gjort hemläxan rätt så kommer man att få ut mer av sitt husbilsliv som mindre beroende av extern laddning via 230V-stolpe.

Kanske du ska nämna detta överst i din blogg hur du kom fram till just din bestyckning, då den kan variera stort från fall till fall.

//Peter :)
Har försökt uppdatera bloggen med lite uppgifter om min förbrukning. Det är ju en balansgång då jag vill undvika så mycket fikonspråk som möjligt. Vet att många har svårt för det här med W, Wh, A, Ah.... Du får väl tycka till om det är tillräckligt.
 
Säkert ett bra förslag. I anvisningarna till laddaren står det ungefär att den ”kompenserar för spänningsfall i ledningarna”. Undrar vad som menas det.
Spenningsfallet i ledningene før DCDC laderen virker "ikke" inn på spenningen/strømmen inn på bodelsbatteriet. Det er det spenningsfallet etter DCDC laderen som gjør.
Utfordringen er at spenningsfallet før laderen er så stort at det utvikler varme som kan være så høy at det får uheldige konsekvenser som f.eks. brann.
DCDC lader anbefales nesten like ofte for å begrense strømmen, som å øke den.
 
Hoppas att det är flera som kritiskt gått in och granskat inlägget på bloggen!

Har tagit fram ett förslag på installation av dc/dc-laddaren direkt på bodelsbatteriet. Trodde att det skulle vara en mer komplicerad lösning än vad det egentligen är. Jag redovisar förslaget i denna tråd så får jag se om jag lyfter in den i bloggen beroende på era synpunkter.

Installation av dc/dc-laddare på bodelsbatteriet

38D22ACB-048D-4CB2-A6FF-4357591B08E3.jpeg


Detta gör jag

1. Flyttar röd kabel från ”Rot” på EBL till relä ingång 87a
2. Ny röd kabel, 16mm2, från relä ingång 30 till ”Rot” på EBL
3. Ny svart kabel, 16mm2 från minuspolen på bodelsbatteriet till laddarens ingång ”-” till höger. Obs om det finns en shunt monterad skall kabeln monteras på shuntens utgående pol.
4. Ny röd kabel,16mm2, från laddarens ”+” längst till höger till bobatteriets ”+”, med en säkring på 40A
5. Flytta röd kabel från bobatteriets ”+”, den som kommer från startbatteriet, till laddarens ingång ”+” längst till vänster.Se till att avsäkring med 50A finns.
6. Sätter en ”tjyv” på D+ledningen som går in i EBL’s block 2, på min EBL den lila ledningen 3:e uppifrån, och ansluter till laddarens ”D+” och ingång 86 på relä. Säkra med 1A.
7. Ansluter ingång 85 på relä till lämplig ”-” t.ex på bodelsbatteriets ”-”.

Några kommentarer
• har utelämnat tempsensor då batteriet skall kunna laddas i minusgrader
• har ställt batteriväljaren på laddaren i läge ”Lead Acid/AGM1 då den inte fungerar i LiFePO4-läge utan tempsensor
• har shunt ansluten varför koppling sker till den och inte till minuspol
• ställer batteriväljaren på EBL i läge för bly/syrabatterier. Obs detta kan vara olika beroende på EBL

Nu hoppas jag på frågor, rättelser och synpunkter!

Observera! Inga inkopplingar efter detta förslag innan det är kvalitetssäkrat!

Kjell
 
hej, försöker hänga med i edra samtal , förstår så mycket att ni ka nog svara på min fråga angående laddning ,går det att ladda bodelsbatteri om jag sätter en 15ampereladdare på startbatteriet, går laddningen vidare bakåt så att säga.
 
hej, försöker hänga med i edra samtal , förstår så mycket att ni ka nog svara på min fråga angående laddning ,går det att ladda bodelsbatteri om jag sätter en 15ampereladdare på startbatteriet, går laddningen vidare bakåt så att säga.
Beroende på ditt EBL om det behövs D+ signal för att relät ska slå till. Så kommer det att ladda bägge batterierna
 
Tack för din ambitionsnivå på detta projekt Kjell. Följer med spänning för jag kommer göra samma resa om ett tag. Så det är bättre att få reda på ”misstagen”innan man sätter igång. Två frågor såhär långt. Snyggt kopplat här ovan men varför ? Eller på ren svenska, vad skulle vara fördelen med att koppla direkt på bodelsbatteriet i förhållande till din andra lösning via Ebl? Det verkar enklare och så slipper du reläer....

En andra fråga, har du listat ut hur och var du skall montera din votronic du dc. Jag såg hur ”tysken” gjort i videon du refererade till ovanpå Ebl.
annars såg jag en bild någonstans här på forumet att någon satt upp en typ träskiva i bakkant av stolen och satt den där. Det finns som du vet ett borttagbart plastskydd med rejäla ”flänsar” där den skulle få plats med god luftcirkulation och lätt åtkomlig utan att montera bort stolen.
tyvärr vet jag inte vem som lagt upp bilden.... bara en tanke.
som sagt, jag följer projektet noggrant
 
Tack för din ambitionsnivå på detta projekt Kjell. Följer med spänning för jag kommer göra samma resa om ett tag. Så det är bättre att få reda på ”misstagen”innan man sätter igång. Två frågor såhär långt. Snyggt kopplat här ovan men varför ? Eller på ren svenska, vad skulle vara fördelen med att koppla direkt på bodelsbatteriet i förhållande till din andra lösning via Ebl? Det verkar enklare och så slipper du reläer....

En andra fråga, har du listat ut hur och var du skall montera din votronic du dc. Jag såg hur ”tysken” gjort i videon du refererade till ovanpå Ebl.
annars såg jag en bild någonstans här på forumet att någon satt upp en typ träskiva i bakkant av stolen och satt den där. Det finns som du vet ett borttagbart plastskydd med rejäla ”flänsar” där den skulle få plats med god luftcirkulation och lätt åtkomlig utan att montera bort stolen.
tyvärr vet jag inte vem som lagt upp bilden.... bara en tanke.
som sagt, jag följer projektet noggrant
Min tanke med att koppla laddaren direkt på bodelsbatteriet är i huvudsak följande
• kort avstånd mellan laddare och batteri ger kortare ledningsdragning med mindre förluster
• underlättare om jag i framtiden vill byta till kraftigare laddare. Laddare över ca 45A kan inte gå via EBL utan måste ”förbikopplas” EBL.
• vill placera laddaren synlig och då har jag bäst plats till höger om passagerarstolen. Batterierna sitter ju under passagerarstolen.

Har dock inte bestämt mig för vilket alternativ jag väljer. Mycket beror på vilken respons jag får här i tråden. Det finns ju många kunniga medlemmar som jag hoppas delar med sig av sin kunskap.

Jag hoppas kunna placera både laddare och regulator på en skiva till höger om passagerarstolen, under det längsgående ”stuvfacket” där vi förvarar kartor mm. Har tyvärr ingen bild på utrymmet. Ett annat alternativ är ju som du skriver på plastskydden med flänsar. Vill inte bygga in dem utan ha dem väl synliga. Kan ju vara bra om man vill byta säkring.
 
Ikke for å være noen gledesdreper, men jeg ville koplet relee på ledningen mellom EBLen og bodelsbatteri.
Det vil nok gå bra slik du kopler, men litt usikker på om kjøleskapet vil virke korrekt om det er AES. for det enkelte koplinger inni EBL og noen utvendige kontakter som skal ha kontakt med startbatteriet, de får med denne koplingen "mulig" strøm fra bodelsbatteriet.
Den viktigste grunnen til at jeg ville gjort det annerledes, er at nå vil all strømmen gå igjennom DCDC laderen og kjøleskapet om det kjøres på 12V og virker, trekker 10-15A og litt annet forbruk som står på. Da vil det bare være 13-18A max igjen til å lade batteriet.
Koples relee mellom EBL og bodelsbatteriet, vil all strømmen som går gjennom DCDC laderen, lade bodelsbatteriet og strømmen EBL trenger, kommer fra startbatteriet.
 
Ikke for å være noen gledesdreper, men jeg ville koplet relee på ledningen mellom EBLen og bodelsbatteri.
Det vil nok gå bra slik du kopler, men litt usikker på om kjøleskapet vil virke korrekt om det er AES. for det enkelte koplinger inni EBL og noen utvendige kontakter som skal ha kontakt med startbatteriet, de får med denne koplingen "mulig" strøm fra bodelsbatteriet.
Den viktigste grunnen til at jeg ville gjort det annerledes, er at nå vil all strømmen gå igjennom DCDC laderen og kjøleskapet om det kjøres på 12V og virker, trekker 10-15A og litt annet forbruk som står på. Da vil det bare være 13-18A max igjen til å lade batteriet.
Koples relee mellom EBL og bodelsbatteriet, vil all strømmen som går gjennom DCDC laderen, lade bodelsbatteriet og strømmen EBL trenger, kommer fra startbatteriet.
Hej Tor. Tack för dina synpunkter. Har du möjlighet att rita ett schema på ditt förslag? Det blir lite lättare att förstå då.

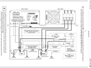
När jag gjorde mitt schema så utgick jag från det som Votronic gjort för laddare över 50A och anpassade det till min laddare på 30A.
Så här ser Votronics schema för större laddare ut

A9569A09-5527-4908-982F-D60EFEC0A9C6.jpeg

och där har man valt att sätta ett växlande relä mellan startbatteriet och EBL och inte mellan bodelsbatteriet och EBL.
 
Senast ändrad:
Det som Tor påpeker er reellt, og nå finnes det biler hvor kyl 12V går på egen kabel fra startbatteriet - andre går via relee i EBL slik at den kyl går på startbatteri under kjøring og bobatteri når motor ikke er i gang. Går kablingen via EBL med eller uten relee så blir det problem med ditt relee.

Detkan og bli problem uten ditt relee, om spenningen ut fra DCDC er tilstrekkelig mye over spenningen ved startbatterit så kan det bli en rundkjøring ved at det går ladestrøm fra bodelen til bildelen samtidig som DCDC henter sin ladestrøm fra bilen. Dette må unngås.

En må kartlegge hvor 12V for drift av kyl hentes, det er gjerne en egen 12V fra bodelen til kyl for kontroll elektronikken. Drift kabelen er gjerne noe tykkere enn kontroll 12V. Drift minst 2,5 mm2 gjerne 4 mm2. På biler med direkte kobling til bilbatteri er det egen sikring for denne kabelen ved bilbatteriet.
 
Det som Tor påpeker er reellt, og nå finnes det biler hvor kyl 12V går på egen kabel fra startbatteriet - andre går via relee i EBL slik at den kyl går på startbatteri under kjøring og bobatteri når motor ikke er i gang. Går kablingen via EBL med eller uten relee så blir det problem med ditt relee.

Detkan og bli problem uten ditt relee, om spenningen ut fra DCDC er tilstrekkelig mye over spenningen ved startbatterit så kan det bli en rundkjøring ved at det går ladestrøm fra bodelen til bildelen samtidig som DCDC henter sin ladestrøm fra bilen. Dette må unngås.

En må kartlegge hvor 12V for drift av kyl hentes, det er gjerne en egen 12V fra bodelen til kyl for kontroll elektronikken. Drift kabelen er gjerne noe tykkere enn kontroll 12V. Drift minst 2,5 mm2 gjerne 4 mm2. På biler med direkte kobling til bilbatteri er det egen sikring for denne kabelen ved bilbatteriet.
Tack Knut. Går det att få fram något från denna bild på mitt EBL

47FF3683-3B5B-4578-8778-A25ADFC8B9D5.png

Tror att jag redan dragit en ny matning på 16mm2 från startbatteriet till kylen. Får kolla detta.
 
1614159326414.png

Ser ut for meg at det er en egen kabel inn på kontakt 5F-BL2 pinne 1 fra batteri som blir koblet videre til kontakt 4F.BL1 pinne 1 og 4. Om dette stemmer så er det ikke problem med releet ditt.
 
Tillbaka
Toppen