F
F.d. 58866
Guest
Efter att ha tittat en del i trådar här så tänkte jag att jag skulle göra ett test med dieselvärmare av kinesisk kvalitet för att inte slösa gasol när det blir kallt (ja norrland är kallt)
I nån av trådarna föreslog någon det (någorlunda) lokala företaget Containerrally som verkade ha bra priser. (dock horribelt dyr frakt).
I dags dato visar räknaren på produktsidan att de har minus 32 stycken i lager.. men när jag funderade på köp var det +10 i "lager".
Hursomhelst så var jag väldigt nära att köpa därifrån, men efter att ha googlat företaget samt dess olika skepnader och namn och sett mönstret där de två första sidorna googleträffar bestod av egenskapade forum i olika namn, med ENBART positiva omdömen med samma meningsbyggnad, ordval och orden "mycket nöjd" + företagsnamnet upprepat Norrlandsimporten Containerrally Halvapriset skrivet av fiktiva kunder med bara ett förnamn så hann jag hejda mig.
Efter lite mer googlingar på seriösa konsumentforum så var min åsikt nu att jag gärna skulle betala betydligt mer pengar om jag bara slapp ha med det företaget att göra. Sagt & gjort, ett snabbt besök på Aliexpress.com visade att exakt samma produkter fanns att köpa direkt från Kina för lite drygt $400 + frakt & moms.
Efter ungefär 10 dagar så dök ett dieseldoftande paket från Kina upp idag. Detta till en total kostnad av strax under 3800 kronor, istället för de totala 4590:- som det skulle kostat genom det företag jag av flera anledningar valt att inte ha affärer med.
Jag tänkte att jag skulle återrapportera mina omdömen om denna webastokopia den närmaste veckan, eller så fort jag provkört den och kanske till och med monterat den i bilen.
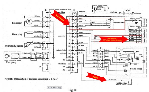
Detta är iaf vad som kom i paketet.
I nån av trådarna föreslog någon det (någorlunda) lokala företaget Containerrally som verkade ha bra priser. (dock horribelt dyr frakt).
I dags dato visar räknaren på produktsidan att de har minus 32 stycken i lager.. men när jag funderade på köp var det +10 i "lager".
Hursomhelst så var jag väldigt nära att köpa därifrån, men efter att ha googlat företaget samt dess olika skepnader och namn och sett mönstret där de två första sidorna googleträffar bestod av egenskapade forum i olika namn, med ENBART positiva omdömen med samma meningsbyggnad, ordval och orden "mycket nöjd" + företagsnamnet upprepat Norrlandsimporten Containerrally Halvapriset skrivet av fiktiva kunder med bara ett förnamn så hann jag hejda mig.
Efter lite mer googlingar på seriösa konsumentforum så var min åsikt nu att jag gärna skulle betala betydligt mer pengar om jag bara slapp ha med det företaget att göra. Sagt & gjort, ett snabbt besök på Aliexpress.com visade att exakt samma produkter fanns att köpa direkt från Kina för lite drygt $400 + frakt & moms.
Efter ungefär 10 dagar så dök ett dieseldoftande paket från Kina upp idag. Detta till en total kostnad av strax under 3800 kronor, istället för de totala 4590:- som det skulle kostat genom det företag jag av flera anledningar valt att inte ha affärer med.
Jag tänkte att jag skulle återrapportera mina omdömen om denna webastokopia den närmaste veckan, eller så fort jag provkört den och kanske till och med monterat den i bilen.
Detta är iaf vad som kom i paketet.
