• Erbjudande på Husbilsklubben.se

    Blir du ny medlem nu i Husbilsklubben.se betalar du ingen anmälningsavgift utan enbart årsavgift 100 kr.
    Du sparar 150 kr på detta och erbjudandet gäller tills vidare.
    Medlemskapet gäller nu även för kalenderåret 2026.
    Mer information finns här: Hur Registrerar jag mig.
    Du slipper också en massa störande reklam eftersom vi är en HELT reklamfri sida.
    OBS! På förekommen anledning: Om du inte loggat in och är HBK-Medlem och inte betalt årsavgiften så kan dina rabatter och förlängd reseförsäkring upphöra att gälla.

Kylskåp Kylskåpet startar inte

Stefanswede

FD HBK Medlem
Inlägg
319
Kommun
Upplands Väsby
HBK-Nr
27014
Medlemskap
2022
Har en ett Dometic RMD 8555 AES kylskåp som helt plötsligt inte vill starta på gasolen, på batteriet går det bra, har inte provat på landströmmen ännu! Gasolen kommer fam till spisen och borde ju då rimligtvis även komma till kylskåpet tycker man ju, eller? Gnistan fungerar! Vad kan problemet vara tror ni?
 

Bilagor

  • P_20210731_082449.jpg
    P_20210731_082449.jpg
    5,1 MB · Visningar: 102
  • P_20210731_082506.jpg
    P_20210731_082506.jpg
    4,4 MB · Visningar: 102
  • P_20210731_082458.jpg
    P_20210731_082458.jpg
    4,8 MB · Visningar: 99
  • P_20210731_082433.jpg
    P_20210731_082433.jpg
    4,3 MB · Visningar: 102
Lösning
Har en ett Dometic RMD 8555 AES kylskåp som helt plötsligt inte vill starta på gasolen, på batteriet går det bra, har inte provat på landströmmen ännu! Gasolen kommer fam till spisen och borde ju då rimligtvis även komma till kylskåpet tycker man ju, eller? Gnistan fungerar! Vad kan problemet vara tror ni?
Kolla om magnetventilen öppnar när ni slår på kylskåpet på gasol. Inte auto.

Du får stå där och lyssna/känna när din medhjälpare slår på kylen.

Om inte; prova att knacka på den direkt med skruvmejseln.

//P-O
Har en ett Dometic RMD 8555 AES kylskåp som helt plötsligt inte vill starta på gasolen, på batteriet går det bra, har inte provat på landströmmen ännu! Gasolen kommer fam till spisen och borde ju då rimligtvis även komma till kylskåpet tycker man ju, eller? Gnistan fungerar! Vad kan problemet vara tror ni?
Kolla om magnetventilen öppnar när ni slår på kylskåpet på gasol. Inte auto.

Du får stå där och lyssna/känna när din medhjälpare slår på kylen.

Om inte; prova att knacka på den direkt med skruvmejseln.

//P-O
 
Lösning
Har knackat på magnetventilen, men det händer fortfarande inget/låter inget från magnetventilen när vi slår om till gas från el, finns det någon säkring på själva kylskåpet för magnetventilen?
 
När du tar ur kontakterna. Mät med multimeter att det kommer ström till den så behöver du kanske inte spana efter säkring
Tänkte så först, men har naturligtvis ingen multimeter med mig! Det var därför jag undrade om det fanns flera säkringar än den så kallade huvudsäkringen på 20 ampere som för övrigt är hel.
 
Om lampan i kylskåpet lyser är säkringen förmodligen hel.

Du måste kolla om du får ström fram till magnetventilen direkt när du slår på kylskåpet på gasol.
 
Om lampan i kylskåpet lyser är säkringen förmodligen hel.

Du måste kolla om du får ström fram till magnetventilen direkt när du slår på kylskåpet på gasol.
Jag förstår, jag hör inte något ljud alls från magnetventilen direkt när jag slår på gasolen till kylskåpet, det var därför jag undrade om det fanns mer än en säkring till kylskåpet, eftersom jag inte har en multimeter och kan mäta. Och naturligtvis så har strömmen gått här i Axmars brygga så jag får helt enkelt dricka varma öl tills jag får tag på en multimeter..
 
Ta en glödlampa från husbilen. 2 korta kablar till sladdarna till magnetventilen. Lyser den så är nog magnetventilen paj eller kärvande.

Har stått där du är. Kolla med båtfolket om nån har en testmejsel med lampa eller multimeter.

Eller om nån med HB har nån sån med sig.
 
Ta en glödlampa från husbilen. 2 korta kablar till sladdarna till magnetventilen. Lyser den så är nog magnetventilen paj eller kärvande.

Har stått där du är. Kolla med båtfolket om nån har en testmejsel med lampa eller multimeter.

Eller om nån med HB har nån sån med sig.
Bra förslag, skall se om någon vänlig själ kanske har en multimeter! Tack alla för eran hjälp!
 
Ta det försiktigt med felsökningen. Allt är inte 12v i husbilen.
Kolla på tråden ” köksregionen” i forumet så finns det tips om hur
andra jobbat med problemet. Är inte 100% säker men har för mig att magnetventilen
styrs med 1,5V
 

Bilagor

  • F5383645-0B8F-4F0E-8C19-A26F24288EE5.png
    F5383645-0B8F-4F0E-8C19-A26F24288EE5.png
    3,4 MB · Visningar: 42
Ta det försiktigt med felsökningen. Allt är inte 12v i husbilen.
Kolla på tråden ” köksregionen” i forumet så finns det tips om hur
andra jobbat med problemet. Är inte 100% säker men har för mig att magnetventilen
styrs med 1,5V
Jag ska ta det extra försiktigt eftersom jag är en amatör i sammanhanget, tack för ditt kloka råd!
 
Ta det försiktigt med felsökningen. Allt är inte 12v i husbilen.
Kolla på tråden ” köksregionen” i forumet så finns det tips om hur
andra jobbat med problemet. Är inte 100% säker men har för mig att magnetventilen
styrs med 1,5
Har nu mätt med en multimeter och kan då konstatera att det inte kommer fram någon ström till magnetventilen när jag slår om till gasoldrift! Och du har helt rätt Silverfox, på magnetventilen står det 1,5 volt. Så min undran är om någon vet om det finns ytterligare någon liten säkring för magnetventilen? Eller kan det vara något med kretskort?
 
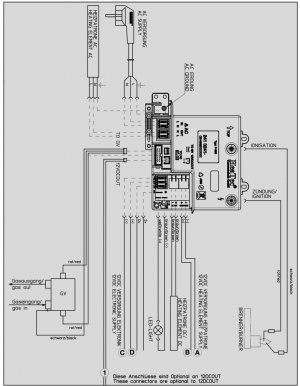
Det sitter en grå elektronikmodul till höger om gasventilen GV som förser den mer spänning. Följer du kabeln som jag markerat med grön färg så går den först i en vit låda markerat med rött. Där under den vita kåpan finns anslutningarna till elektronikmodulen och är markerat med GV.

Lossar man den vita kåpan kan man ta ut kabelanslutningen till gasventilen och kolla så det finns kontakt där.
Eftersom 12v på kylen fungerar så finns det anledning att tro att det hänt något i den grå elektronikmodulen avseende utgången till gasventilen.

20210801_200540.jpg
SmartSelect_20210801-201253_Drive.jpg
 
Senast redigerad av en moderator:
Det sitter en grå elektronikmodul till höger om gasventilen GV som förser den mer spänning. Följer du kabeln som jag markerat med grön färg så går den först i en vit låda markerat med rött. Där under den vita kåpan finns ansökningarna till elektronikmodulen och är markerat med GV.

Lossar man den vita kåpan kan man ta ut kabelanslutningen till gasventilen och kolla så det finns kontakt där.
Eftersom 12v på kylen fungerar så finns det anledning att tro att det hänt något i den grå elektronikmodulen avseende utgången till gasventilen.

Visa bilaga 213896
Visa bilaga 213895
Tack Moby Dick! Såg att kablarna från ventilen gick in där men tvekade att mecka där, men jag skall kolla på detta och se om jag kan se något konstigt där
Det sitter en grå elektronikmodul till höger om gasventilen GV som förser den mer spänning. Följer du kabeln som jag markerat med grön färg så går den först i en vit låda markerat med rött. Där under den vita kåpan finns ansökningarna till elektronikmodulen och är markerat med GV.

Lossar man den vita kåpan kan man ta ut kabelanslutningen till gasventilen och kolla så det finns kontakt där.
Eftersom 12v på kylen fungerar så finns det anledning att tro att det hänt något i den grå elektronikmodulen avseende utgången till gasventilen.

Visa bilaga 213896
Visa bilaga 213895
 
Har du separata avstängningsventiler till spis, kyl etc.
Finns det någon felkod på displayen. Det borde det göra om det inte kommer fram någon gas. Efter ett tag om inte lågan har tänds. Står så i manualen.
 
Tillbaka
Toppen