• Erbjudande på Husbilsklubben.se

    Blir du ny medlem nu i Husbilsklubben.se betalar du ingen anmälningsavgift utan enbart årsavgift 100 kr.
    Du sparar 150 kr på detta och erbjudandet gäller tills vidare.
    Medlemskapet gäller nu även för kalenderåret 2026.
    Mer information finns här: Hur Registrerar jag mig.
    Du slipper också en massa störande reklam eftersom vi är en HELT reklamfri sida.
    OBS! På förekommen anledning: Om du inte loggat in och är HBK-Medlem och inte betalt årsavgiften så kan dina rabatter och förlängd reseförsäkring upphöra att gälla.

Glapp i EBL el-block? Kylskåp fungerar inte ens på gasol

Traded

HBK Medlem
Inlägg
182
Kommun
Stockholm
HBK-Nr
9902
Medlemskap
2026
Hej
Mitt kylskåp fungerar inte vare sig på 12 volt, gas eller 220volt. Helt dött. Allt annat i bilen fungerar.

Händelseförlopp
Höll på att installera extrafläktar till kylskåpet varpå jag i en paus - nyfiken som jag var – lyfte mycket lite och försiktigt på ett par ”kabelbuntar” bakom kylskåpet (se en av bilderna) varpå det så ”klick”. Jag gick in i bilen och nästan all el var utslagen. Jag tryckte på kontrollpanelen och all el gick igång igen, dock inte Kylskåpet. Stendött. Har en Dometic kylskåpspelare RMT 7851L (kombinerad kyl, frys ugn som går på gasol, 12 volt eller 220 volt.

Av vad jag vill minnas så när jag brukar ta ut och kontrollera säkring nummer 17 (30Amp fuse for supplying the 12V AES and absorber refrigeator) då brukar en lampa tändas inne i el-blocket som släcks när jag sätter tillbaka den. Nu när jag tar bort säkringen som är felfri, så tänds inte den lampan i el-blocket. Varför tänds inte lampan längre? Jag vill tro att felkällan ligger där någonstans. Någon som kan ge mig några tips alternativ ledtråd och tankegång här? Säkring nr 17 är den enda säkringen jag kan hitta som har med kylskåpet att göra. Eller sitter det någon ytterligare säkring bakom kylskåpet (puhh)?

PS; Gasoldrift fungerar inte heller. Allt är släckt.

12 volts Elblocket är CBE DS450 HB
 

Bilagor

  • El-blocket.jpg
    El-blocket.jpg
    238 KB · Visningar: 114
  • Kylskap.jpg
    Kylskap.jpg
    83,2 KB · Visningar: 113
  • Kablage.jpg
    Kablage.jpg
    485,1 KB · Visningar: 115
Kylskåpet behöver även 12 volt. Jag har sett i en tidigare tråd om detta. Tror det var en liten microbrytare på kretskortet som var defekt.
 
Är kass på det elektriska. Hade heldött skåp och frys fastän elen var kopplad till bilen. Bytet av 3 amp säkringen gjorde att ON knappen tände sej, och jag kunde starta skåp/kyl igen från önskad leverantör, 230 eller gas.
 
Kylskåpet behöver även 12 volt. Jag har sett i en tidigare tråd om detta. Tror det var en liten microbrytare på kretskortet som var defekt.
Ja, men eftersom 220 volt går fram till kretskortet och allt är släckt på kretskortet/manöverpanelen då "talar det" för aatt kretskortet är defek. Att det också ska gå fram 12 volt till kretskortet låter högst rimligt. Men VAR mäter jag det? Eller VAR kan jag mäta/kontrollera det? (Jag skulle vilja kontrollera det också).
 
Är kass på det elektriska. Hade heldött skåp och frys fastän elen var kopplad till bilen. Bytet av 3 amp säkringen gjorde att ON knappen tände sej, och jag kunde starta skåp/kyl igen från önskad leverantör, 230 eller gas.
Jag har letat efter den där 3 amp säkringen som ska sitta - om jag har förstått saken rätt - bakom EBL-blockets panel. Dvs det handlar INTE om en konventionell 3 amp säkring som sitter tillsammans med alla övriga säkringar. 3amp-säkringen ifråga säjs sitta INNE i EBL-blocket. Har jag uppfattat det korrekt? Jag hittar ingen sådan 3 amp säkring. 220 volt går fram via 30 amp säkring nr 17 som är hel, men lysdioden förblir släckt när jag tar bort 30 amp säkringen.
 
Styrströmmen till kylskåpet kommer inte via 30A säkringen utan har egen säkring i EBL.
Lysdioden på 30A säkringen tänds inte före du startar motorn om du har säkringen borta.
På min CBE är det den 3A och visar en låga vid säkringen som är styrström till kylskåp och tändning av spis och det verkar vara den till vänster om den du har pilen på. Kolla om den är hel.
 
Styrströmmen till kylskåpet kommer inte via 30A säkringen utan har egen säkring i EBL.
Lysdioden på 30A säkringen tänds inte före du startar motorn om du har säkringen borta.
På min CBE är det den 3A och visar en låga vid säkringen som är styrström till kylskåp och tändning av spis och det verkar vara den till vänster om den du har pilen på. Kolla om den är hel.
Tack Håkan för att du tog dig tid att svara.

1. Ditt EBL, är det samma som jag har? Min EBL heter CBE DS450 HB 209459.

2. Jag har letat och tittat och jag har även bett en god vän som också har tittat och letat men vi ser ingen säkring som sitter på EBL-blockets kretskort. De enda säkringarna som finns är de som vem som helst kan byta utan att ta bort plastkåpan som döljer elektroniken/kretskortet.

3. Jag misstänker – ej säker – att 12 volt matning till kylskåpet har dött. Misstänker vidare att det kan vara skälet till att den där lysdioden inte lyser.

4. Jag har aldrig kontrollerat några säkringar då bilmotorn varit igång. Då jag har sett att det lyser, då jag tog bort säkring nr 17, då har alltså bilmotorn alltid varit avstängd samt bilen har stått på 220 volt stolpström, men nu lyser den alltså inte.

5. Alla säkringar är felfria inklusive den bredvid säkring nr 17.
 
Jag har CBE DS520 men de brukar vara ganska lika men skiljer lite eftersom varje fabrik beställer sin variant.
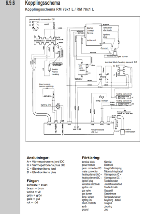
Här är schema på baksidan av kylskåpet. C o D ska ha ständig 12V.
Om det inte finns 12V på C o D så fungerar inte skåpet på 230V/Gasol/12V.
B o A är enbart till 12V elementet i kylskåpet.

1731181815505.png

1731182197792.png
1731182691723.png
 
Jag har CBE DS520 men de brukar vara ganska lika men skiljer lite eftersom varje fabrik beställer sin variant.
Här är schema på baksidan av kylskåpet. C o D ska ha ständig 12V.
Om det inte finns 12V på C o D så fungerar inte skåpet på 230V/Gasol/12V.
B o A är enbart till 12V elementet i kylskåpet.

Visa bilaga 236890

Visa bilaga 236891
Visa bilaga 236892
Stort jätte tack. Imorgon ska jag ta hjälp av en god vän som är elektrisk kunnig och gå igenom det där. Avser meddela dig vad resultatet blir . Ha det bra.
 
Stort jätte tack. Imorgon ska jag ta hjälp av en god vän som är elektrisk kunnig och gå igenom det där. Avser meddela dig vad resultatet blir . Ha det bra.
Tack Håkan, nu fungerar alltihop igen. Felet var att kylskåpet inte erhöll någon 12 volt matning. När jag kopplade in 12 volt (på rätt ställe), då funkade allting - ALLTING. Underbart.

Antagligen så var det glapp i matningen - sannolikt även 220 volt matningen. Jag har ”dragit om alla” kablarna bakom kylskåpet snyggt och prydligt. Har även märkt upp respektive kabel med info. Skälet till att jag lyckades fixa felet, det var allena för att jag fick en så utförlig beskrivning av dig här vilket medförde att jag fick tillfälle att anstränga min kvarvarande hjärnceller. Stort tack och ha en fortsatt fin dag.
 
Tillbaka
Toppen